一、Z40H美标闸阀--概述
Z40H美标闸阀适用于 ANSI Class150~2500、PN20~42、JIS10~20K,工作温度 -29~425℃(碳钢)及 -40~500℃(不锈钢)的名种管路上,用于截断或接通管路中的介质。通过选用不同的材质,可适用于水、蒸汽、油品、硝酸、醋酸、强氧化性介质及尿素等多种介质。
二、Z40H美标闸阀--产品特点
①产品设计制造符合国外先进标准要求,密封可靠,性能优良。
②结构设计紧凑合理,造型美观。
③采用楔式弹性闸板结构,中大口径设置滚动轴承,启闭轻松。
④阀体材料品种齐全,填料、垫片根据实际工况或用户要求合理选配,可适用于各种压力、温度及介质工况。
⑤采用国内外多种配管法兰标准及法兰密封面型式,满足各种工程需要及用户要求。
三、Z40H美标闸阀--执行标准
| 设计与制造 | 结构长度 | 法兰尺寸 | 对焊连接尺寸 | 压力温度等级 | 试验与检验 |
| AP1 600 | ANS1B16.10 | ANS1B16.5a | ANS1B16.25 | ANS1B16.34 | AP1598 |
四、Z40H美标闸阀--压力试验
| 公称压力 | 强度试验 | 水密封试验 | 气密封试验 |
| MPa | Lbf/in2 | MPa | Lbf/in2 | MPa | Lbf/in2 |
| 150 | 3.1 | 450 | 2.2 | 315 | 0.5~0.7 | 60~100 |
| 300 | 7.8 | 1125 | 5.6 | 815 |
| 600 | 15.3 | 2225 | 11.2 | 1630 |
| 900 | 23.1 | 3350 | 16.8 | 2440 |
| 1500 | 38.4 | 5575 | 28.1 | 4080 |
| 2500 | 64.6 | 9367 | 47.4 | 6873 |
五、Z40H美标闸阀--主要零件材料及性能
| 壳体 | ASTM A216WCB | ASTMA351 CF8 |
| 闸板 | WCB | CF8 | CF8M | Monel |
| 阀杆 | F6a | F304 | F316 | Monel | F304 |
| 闸板密封面 | 13Cr | 13Cr | STL | 304 | STL | 316 | STL | Monel | 304 | 304 | STL |
| 阀座密封面 | 13Cr | STL | STL | 304 | STL | 316 | STL | Monel | 304 | STL | STL |
| 壳体 | ASTM A351 CF3 | ADTM A351 CF8M | ASTM A351 CF8 |
| 闸板 |
| 阀杆 | F304L | F316 | F316L |
| 闸板密封面 | 304L | 304L | STL | 316 | 316 | STL | 316L | 316L | STL |
| 阀座密封面 | 304L | STL | STL | 316 | STL | STL | 316L | STL | STL |
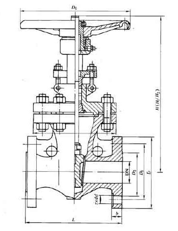
六、ANS1 Class150~ANS1 Class300主要外形尺寸
| ANS1 Class150 |
| NPS | 2 | 21/2 | 3 | 4 | 6 | 8 | 10 | 12 | 14 | 16 | 18 | 20 | 24 | 26 | 28 | 30 | 32 | 36 | 40 | 42 |
| L | RF | 178 | 191 | 203 | 29 | 267 | 292 | 330 | 356 | 381 | 406 | 432 | 457 | 508 | 559 | 610 | 610 | 660 | 711 | 762 | 787 |
| BW | 216 | 241 | 283 | 305 | 403 | 419 | 457 | 502 | 572 | 610 | 660 | 711 | 813 | 864 | 914 | 914 | 965 | 1016 | 1067 | 1118 |
| 手动 | H1 | 400 | 490 | 510 | 585 | 775 | 955 | 1160 | 1375 | 1570 | 1765 | 1980 | - | - | - | - | - | - | - | - | - |
| Do | 200 | 200 | 250 | 300 | 350 | 350 | 400 | 450 | 500 | 600 | 700 | - | - | - | - | - | - | - | - | - |
| 伞齿轮 | H2 | - | - | - | - | - | - | - | - | 1668 | 1920 | 2115 | 2215 | 2600 | 2908 | 3046 | 3136 | 3293 | 3726 | 4060 | 4229 |
| 电动 | H3 | - | - | - | - | - | - | - | - | 1668 | 1920 | 2115 | 2215 | 2600 | 2908 | 3046 | 3136 | 3293 | 3726 | 4060 | 4229 |
| ANS1 Class300 |
| NPS | 2 | 21/2 | 3 | 4 | 6 | 8 | 10 | 12 | 14 | 16 | 18 | 20 | 24 | 26 | 28 | 30 | 32 | 36 | 40 | 42 |
| L | RF | 216 | 241 | 283 | 305 | 406 | 419 | 457 | 502 | 762 | 838 | 914 | 991 | 1143 | 1245 | 1346 | 1697 | 1524 | 1727 | - | - |
| BW | 216 | 241 | 283 | 305 | 406 | 419 | 457 | 502 | 762 | 838 | 914 | 991 | 1143 | 1245 | 1346 | 1697 | 1524 | 1727 | - | - |
| 手动 | H1 | 470 | 525 | 535 | 635 | 805 | 1025 | 1230 | 1460 | 1645 | - | 1840 | - | - | - | - | - | - | - | - | - |
| Do | 200 | 200 | 300 | 300 | 350 | 400 | 450 | 500 | 600 | - | 600 | - | - | - | - | - | - | - | - | - |
| 伞齿轮 | H2 | - | - | - | - | - | - | - | - | - | - | 1935 | 2155 | 2572 | 2908 | 3100 | 3135 | 3293 | - | - | - |
| 电动 | H3 | - | - | - | - | - | - | - | - | - | - | 1935 | 2155 | 2572 | 2908 | 3100 | 3135 | 3293 | 3754 | 4120 | 4530 |
七、ANS1 Class600主要外形尺寸
| ANS1 Class600 |
| NPS | 2 | 21/2 | 3 | 4 | 6 | 8 | 10 | 12 | 14 | 16 | 18 | 20 | 24 | 26 | 28 | 30 |
| L | RF | 292 | 330 | 356 | 432 | 559 | 660 | 787 | 838 | 889 | 990 | 1092 | 1194 | 1397 | 1448 | 1549 | 1651 |
| BW | 292 | 330 | 356 | 432 | 559 | 660 | 787 | 838 | 889 | 990 | 1092 | 1194 | 1397 | 1448 | 1549 | 1651 |
| 手动 | H1 | 474 | 530 | 547 | 703 | 913 | 1077 | 1276 | 1499 | - | - | - | - | - | - | - | - |
| Do | 250 | 250 | 300 | 350 | 450 | 500 | 600 | 680 | - | - | - | - | - | - | - | - |
| 伞齿轮 | H2 | - | - | - | - | - | - | - | 1470 | 16250 | 2089 | 2211 | 2616 | 2921 | 2960 | 3050 | 3112 |
| 电动 | H3 | - | - | - | - | - | - | - | 1470 | 16250 | 2089 | 2211 | 2616 | 2921 | 2960 | 3050 | 3112 |
八、ANS1 Class900主要外形尺寸
| ANS1 Class900 |
| NPS | 2 | 21/2 | 3 | 4 | 6 | 8 | 12 | 14 | 16 | 18 | 20 | 24 |
| L | RF | 368 | 419 | 381 | 457 | 610 | 737 | 965 | 1029 | 1130 | 1217 | 1321 | 1549 |
| BW | 368 | 419 | 381 | 457 | 610 | 737 | - | - | - | - | - | - |
| 手动 | H1 | 620 | 705 | 695 | 825 | 1065 | 1318 | - | - | - | - | - | - |
| Do | 300 | 350 | 350 | 400 | 500 | 600 | - | - | - | - | - | - |
| 伞齿轮 | H2 | - | - | - | - | 800 | 940 | 1691 | 1877 | 2143 | 2310 | 2750 | 3150 |
| 电动 | H3 | - | - | - | - | 800 | 940 | 1691 | 1877 | 2143 | 2310 | 2750 | 3150 |
九、ANS1 Class1500主要外形尺寸
| ANS1 Class1500 |
| NPS | 2 | 3 | 4 | 6 | 8 | 10 | 12 | 14 | 16 | 18 | 20 | 24 |
| L | RF | 371 | 473 | 549 | - | - | - | - | - | - | - | - | - |
| BW | - | - | - | - | - | - | - | - | - | - | - | - |
| 手动 | H1 | 614 | 705 | 927 | 1191 | 1524 | 1854 | 2184 | 2216 | - | - | - | - |
| Do | - | - | - | - | - | - | - | - | - | - | - | - |
| 伞齿轮 | H2 | - | - | - | 1191 | 1524 | 1854 | 2184 | - | - | - | - | - |
| 电动 | H3 | - | - | - | 1191 | 1524 | 1854 | 2184 | 2216 | 2316 | 2620 | 2840 | 3310 |
十、ANS1 Class2500主要外形尺寸
| ANS1 Class2500 |
| NPS | 2 | 3 | 4 | 6 | 8 | 10 | 12 |
| L | RF | 451 | 578 | 673 | 914 | 1022 | 1270 | 1422 |
| BW | 451 | 578 | 673 | 914 | 1022 | 1270 | 1422 |
| 手动 | H1 | 630 | 890 | - | - | - | - | - |
| Do | - | - | - | - | - | - | - |
| 伞齿轮 | H2 | - | - | - | - | - | - | - |
| 电动 | H3 | - | - | 191 | 1347 | 1445 | 1692 | 1914 |
