

|
|||||||||||||||||||||||||||||||||||||||||||||||||||||||||||||||||||||||||||||||||||||||||||||||||||||||||||||||||||||||||||||||||||||||||||||||||||||||||
|
产品介绍 一、气动程控切断阀--概述
| |||||||||||||||||||||||||||||||||||||||||||||||||||||||||||||||||||||||||||||||||||||||||||||||||||||||||||||||||||||||||||||||||||||||||||||||||||||||||
| 规格(DN) | 15-200 | MPa |
| 公称压力 | 1.6-16.0 | |
| 密封试验压力 | 1.1(倍) | |
| 阀体强度试验压力 | 1.5(倍) | |
| 工作温度(℃) | -40∽100 / -40∽425 | |
| 适用介质 | 水、蒸汽、油品、气体 | |
| 结构长度 | GB12221-89/ GB12233 | |
| 法兰标准 | JB/T79-94 | |
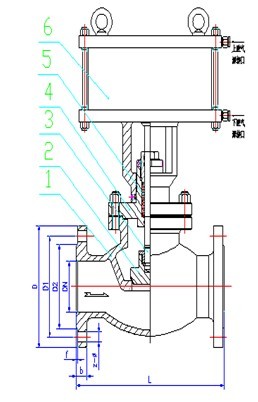
当控制器按事先编好的程序对某个气源换向阀输出一个信号,该换向阀动作,使带压仪表气源通过换向阀的切换进入气动执行机构的气缸上腔或下腔,推动活塞运动使阀们开启或关闭。阀门的操作连接方式(如图所示)。

DN | L | D | D1 | D2 | b | z-Ф |
15 | 130 | 95 | 65 | 45 | 14 | 4-Ф14 |
25 | 160 | 115 | 85 | 65 | 16 | 4-Ф14 |
32 | 180 | 135 | 100 | 75 | 18 | 4-Ф18 |
40 | 200 | 145 | 110 | 85 | 18 | 4-Ф18 |
50 | 230 | 160 | 125 | 100 | 20 | 4-Ф18 |
65 | 290 | 180 | 145 | 120 | 20 | 4-Ф18 |
80 | 310 | 195 | 160 | 135 | 22 | 8-Ф18 |
100 | 350 | 215 | 180 | 155 | 24 | 8-Ф18 |
DN | L | D | D1 | D2 | D6 | b | z-Ф |
15 | 170 | 110 | 75 | 62 | 35 | 24 | 4-Ф18 |
20 | 190 | 130 | 90 | 62 | 45 | 26 | 4-Ф23 |
25 | 210 | 140 | 100 | 72 | 50 | 28 | 4-Ф23 |
32 | 230 | 165 | 115 | 85 | 65 | 30 | 4-Ф25 |
40 | 260 | 175 | 125 | 92 | 75 | 32 | 4-Ф27 |
50 | 300 | 215 | 165 | 132 | 95 | 36 | 8-Ф25 |

JDQ41Y-16C JDQ41Y-160C
1.阀体 | WCB |
2.阀瓣 | WCB |
3.阀杆 | 305 |
4.上盖 | WCB |
5.填料 | F4 |
6.气缸 | WCB/QT450 |
1、阀门通路两端必须加防护盖,存放在干燥、通风的室内,如长期存放应经常检查,防止锈蚀;
2、阀门在安装前不要拿掉防尘盖,使阀内无污物存在;
3、阀门可安装在水平或垂直的管道上使用,安装时去掉防尘盖,管路先用空气吹干净,以免污物带进阀腔内;
