全国qq二维码叫小妹,200元3小时不限次二维码,全国高端商务接待私人预约,3小时上门100元

销售热线:021-66105556
您现在的位置:网站首页 -> 技术文章 ->
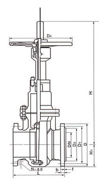
Z43WF带导流孔单闸板式平板闸阀结构图   发布时间:20-06-15

上海上兆阀门制造有限公司的平板闸阀适用于天然气,石油,化工,环保,城市管道,燃气管线等输送管线,放空系统和汽储存装置上,用作启闭设备。Z43WF型带导流孔单闸板式平板闸阀适用于天然气开采和净化的长输管线阀门。


Z43WF平板闸阀的特点:
1.阀座的密封结构应为弹性有预紧力,上、下游密封座同时密封的结构。阀座与密封物间始终为面对面密封。
2.阀座有自清洗功能,并且在阀门开启或关闭过程中不受气流的直接冲刷。阀座应由有润滑、不磨损材料制成。
3.阀门执行机构的故障不会影响到阀门的其它部分,维修和更换工作能够在不拆下阀门的情况下进行。
(1) 轭架套管 – 铝青铜轭架套管配置针形止推轴承,最大程度减少操作扭矩。
(2) 阀杆 – 螺纹长度直到托架;销钉和点焊;具有稳定性。燃气紧急切断阀
(3) 压力密封 – 结构简单,配置分段扣环和镀银低碳钢垫圈,有助于拆卸和实现最好的阀帽密封。
(4) 阀座环 – 焊接阀座环垂直于流动通道,易于维护。
(5) 执行机构 – 这些阀门可以配置电动、液动或气动执行机构。DN300以下配置标准手动手轮,DN350以上配置斜齿轮操作机构。
(6) 轭架 – 完全装配式轭架通过抗震测试,易于维护和安装执行机构。
(7) 压盖 – 两件式,自调节压盖,避免被弹出。
(8) 整体后座 – 硬面,使用寿命最长。
(9) 阀瓣 – 弹簧负载阀瓣能够自行调节,减少执行机构的扭矩需求。
(10) 整体止动 – 整体铸造托架止动装置,定位组装的托架阀瓣,使得阀座更加稳定可靠。


· 不锈钢液氨储罐紧急切断阀 19-09-20
· 液氨紧急切断阀控制方式选型 20-05-12
· J41W不锈钢截止阀性能规范 23-06-18
· Z43WF无导流孔平板闸阀 20-11-07
· 液氨球罐切断阀 21-05-19
· Q941F-16P_不锈钢电动球阀 21-12-14
· 气动球阀有哪些部分组成 22-07-08
· 上兆阀门安装五大要点 18-08-02
· 供气泄压后气动切断阀的动作及特点 22-11-15
· 液氨切断阀怎么选型 24-04-22
· BQ347Y蜗轮偏心半球阀 19-09-18
· 低温紧急切断阀在LNG领域的应用 20-05-10
· 气动切断阀应用及特殊作用说明 23-06-14
· 厂家浅谈气动蝶阀的使用 20-11-05
· 紧急切断阀用途及安装规范 21-05-17